You need a wiring diagram to find out what fuse and or relay powers the fuel pump. 2000 land cruiser manual.
Alpine X109d X109 Wra Operating Instructions Om En
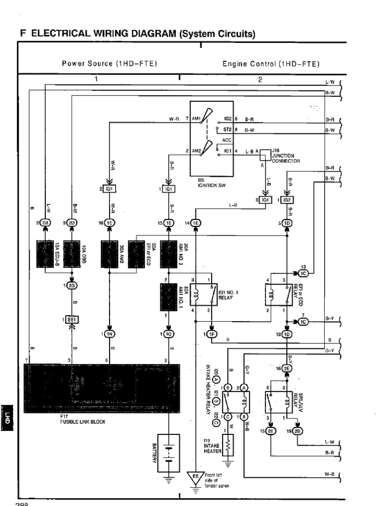
1hd fte ecu wiring diagram pdf. 52 engine ecu electronic control unit the figure below is an external view of the engine ecu. On this website we are only using cookies that are designed to enhance your user experience on the site help with measuring site performance or share news on different social media channels. We use small text files called cookies to make our website better and easier for you to use. View and download toyota 1hd ft repair manual online. Download as pdf or read online from scribd. Control of the eight injectors is divided into two systems.
For details on the connector terminal layout refer to 82 con nector terminal layout. The toyota 1hd fte is a 420 l 4164 cc 2541 cu in six cylinders four stroke cycle water cooled turbocharged internal combustion diesel engine manufactured by the toyota motor corporation. Posted on oct 09 2009. Save save engine ecu 1hd fte ewd342f for later. Engine ecu 1hd fte ewd342f. 10 10 upvotes 0 0 downvotes.
The toyota 1hd fte engine has a cast iron block with 94 mm 37 in cylinder bores and a 100 mm 394 in piston stroke for a capacity of 4164 cc 2541 cu in. Flag for inappropriate content. 53 edu the crs for the toyota landcruiser 70 uses two edus no1 and no2. Toyota 2000 land cruiser question. 1hd fte fuel system problem the car does not start no voltage at the switch at the fuel pump. F electrical wiring diagram system circuits power source 1hd fte engine control 1hd fte ns fe.
1hd ft engine pdf manual download.













